產品核心元器件實現 100%純國產化,保證供應鏈穩定與高品質可靠性。
采用 高精度磁式感應技術,提供單圈與多圈編碼器解決方案。
支持 RS485自由通訊接口或 Modbus-RTU 接口,實現靈活的數據通訊與系統集成。
單圈分辨率最高達 21位,多圈分辨率可達 14位,確保精確測量。
擁有 超強抗沖擊與抗振動能力,適應復雜工業環境。
內置 反短接與短路保護功能,有效降低安裝錯誤對編碼器的影響。


| 參數名稱 | SAS/M58A (實心軸) | SAS/M58C (盲孔型) |
|---|---|---|
| 功能特性 | ? 58mm 實心軸 | ? 58mm 盲孔型 |
| 主軸尺寸 | ? 6、8、10、12、15mm(其它尺寸可定制) | |
| 外殼材質 | 鋁(可選不銹鋼外殼) | |
| 信號輸出接口 | 自由協議;Modbus-RTU | |
| 波特率bps | 4800;9600;19200;38400;57600;115200 | |
| 地址范圍 | 0-99 | |
| 輸出電路 | 符合RS485標準,光耦電氣隔離 | |
| 功能 | 單圈或多圈可選 | |
| 電源電壓 | 標準10 ~ 30VDC | |
| 單圈分辨率 | 標準為12位4096、13位8192、16位65536、18位262144、最大21位 | |
| 圈數 | 1圈(單圈型)、多圈標準12位4096圈、多圈最大可選14位16384圈 | |
| 空載電流 | ≤ 30mA | |
| 數據刷新 | 單圈編碼器:<15μs;多圈編碼器:<1ms | |
| 信號調整 | 每圈對應值可調,多圈總圈數可任意調整,方向可調,預設位置可調,外部零位可調,波特率,通訊地址,工作模式等 | |
| 編碼方式 | 十六進制 | |
| 安全保護 | 反極性保護:有;短路保護:有;防雷擊防靜電保護:有 | |
| 物理性能 | 最大轉速:6000r/min | 主軸負載:徑向 200N,軸向 100N |
| 環境指標 | 防護等級:IP65或IP68;啟動力矩:<0.01Nm | |
| 溫度范圍 | 工作溫度:-30℃…85℃(可定制-40℃);儲存溫度:-40℃…100℃ | |
| 機械強度 | 抗沖擊:1000m/s2,6ms(100g);抗振動:20g | |
| 連接方式 | 4×2×0.2-8芯屏蔽電纜、M12-5/8芯、M23-12芯公頭法蘭接頭 | |
| 出線方式 | 徑向側出,軸向后出 | |
| 信號 | VCC | 0V | 485A | 485B | P-set | Set-Allow | 4-20mA+ | 4-20mA- | G* |
| 電纜 | 棕色 | 白色 | 綠色 | 黃色 | 灰色 | 藍色 | 粉色 | 黑色 | 屏蔽 |
| 插座 | 2 | 1 | 3 | 4 | 5 | 7 | 6 | 9 | 8 |
| 接插件類型 | 5針 M12接插件 | 8針 M12接插件 | 12針 M23接插件 |
|---|---|---|---|
| 連接座俯視圖 |
|
||




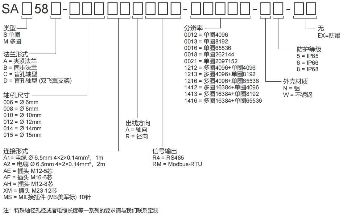
| SA | ① | 58 | ② | - | ③ | ④ | ⑤ | - | ⑥ | - | ⑦ | ⑧ | ⑨ | - | ⑩ |
電話聯系:15050450799(微信同號)
? 昆山西威迪高科有限公司 網站地圖 蘇ICP備14036688號
蘇公網安備32058302003763號