產品核心元器件實現 100%純國產化,確保供應鏈穩定與高品質可靠性。
采用 高精度磁式感應技術,提供單圈與多圈編碼器解決方案。
支持 并行推挽輸出,可選擇 格雷碼或二進制碼,滿足多種控制接口需求。
擁有 超強抗沖擊與抗振動能力,防護等級最高達 IP68,適應極端工業環境。
內置 反短接與短路保護功能,有效降低安裝錯誤對編碼器的影響。


| 參數名稱 | SAS/M58A (實心軸) | SAS/M58C (盲孔型) |
|---|---|---|
| 功能特性 | ? 58mm 實心軸 | ? 58mm 盲孔型 |
| 主軸尺寸 | ? 6、8、10、12、15mm(其它尺寸可定制) | |
| 外殼材質 | 鋁(可選不銹鋼外殼) | |
| 信號輸出接口 | 并行推挽 | |
| 輸出驅動器 | 推挽式 | |
| 功能 | 單圈或多圈 | |
| 電源電壓 | 10 ~ 30VDC | |
| 單圈分辨率 | 標準為12位4096、13位8192、16位65536 | |
| 圈數 | 1圈(單圈型)、多圈標準12位4096圈、多圈最大可選14位16384圈 | |
| 物理性能 | 最大轉速:6000r/min | 主軸負載:徑向 200N,軸向 100N |
| 環境指標 | 防護等級:IP65或IP68;啟動力矩:< 0.01Nm | |
| 連接方式 | 4×2×0.2-8芯屏蔽電纜、M12-5芯、M12-8芯、M23-12芯公頭法蘭接頭 | |
| 出線方式 | 徑向側出,軸向后出 | |
| 單圈編碼器 | |||
|---|---|---|---|
| 接線顏色 | 二進制碼 | 格雷碼 | 說明 |
| 棕 | Vcc | Vcc | 電源線 |
| 白 | 0V | 0V | |
| 黑 | P-set | P-set | 功能線 |
| 藍 | DIR | DIR | |
| 灰 | LATCH/21? | LATCH/G?? | |
| 粉 | 2? | G? | 數據線 |
| 紫 | 21 | G? | |
| 紅 | 22^2$ | G? | |
| 橙 | 23 | G? | |
| 淡藍 | 2? | G? | |
| 淡綠 | 2? | G? | |
| 白藍 | 2? | G? | |
| 白綠 | 2? | G? | |
| 白黃 | 2? | G? | |
| 白橙 | 2? | G? | |
| 白棕 | 21? | G?? | |
| 白紅 | 211 | G?? | |
| 白黑 | 212 | G?? | |
| 綠 | 213 | G?? | |
| 黃 | 21? | G?? | |
| 多圈編碼器 | |||
|---|---|---|---|
| 接線顏色 | 二進制碼 | 格雷碼 | 說明 |
| 棕 | Vcc | Vcc | 電源線 |
| 白 | 0V | 0V | |
| 黑 | P-set | P-set | 功能線 |
| 藍 | DIR | DIR | |
| 灰 | LATCH/22? | LATCH/22? | |
| 粉 | 2? | 數據線 | |
| 紫 | 21 | 21 | |
| 紅 | 22 | 22 | |
| 橙 | 23 | 23 | |
| 淡藍 | 2? | 2? | |
| 淡綠 | 2? | 2? | |
| 白藍 | 2? | 2? | |
| 白綠 | 2? | 2? | |
| 白黃 | 2? | 2? | |
| 白橙 | 2? | 2? | |
| 白棕 | 21? | 21? | |
| 白紅 | 211 | 211 | |
| 白黑 | 212 | 212 | |
| 白紫 | 213 | 213 | |
| 白灰 | 21? | 21? | |
| 黃藍 | 21? | 21? | |
| 黃灰 | 21? | 21? | |
| 黃橙 | 21? | 21? | |
| 黃紅 | 21? | 21? | |
| 黃紫 | 21? | 21? | |
| 粉黑 | 22? | 22? | |
| 粉黃 | 221 | 221 | |
| 粉橙 | 222 | 222 | |
| 粉綠 | 223 | 223 | |
| 粉棕 | 22? | 22? | |
| 黃黑 | 22? | 22? | |
| 黃棕 | 22? | 22? | |
1) P-set 外部置位線:單圈零點定位:當與 VCC 接觸時,當前位置數據輸出為整個數據的零點位置;(以上為出廠默認此參數,亦可定制:單圈中點置位,需訂貨前說明)。多圈中點定位:當與 VCC 短觸時,當前位置數據輸出為整個數據的零點位置;(以上為出廠默認此參數,亦可定制:多圈中點置位,需訂貨前說明)。
2) LATCH 數據鎖存:接 0V 或不用(位置數據實時輸出);接 VCC(鎖存該值);
3) DIR 計數方向線:接 VCC 時(面對轉軸逆時針數據增加);接 0V 時(順時針數據增加)。
4) 屏蔽線 (Shield):電纜出線。




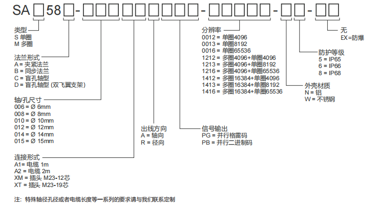
| SA | ① | 58 | ② | - | ③ | ④ | ⑤ | - | ⑥ | - | ⑦ | ⑧ | ⑨ | - | ⑩ |
電話聯系:15050450799(微信同號)
? 昆山西威迪高科有限公司 網站地圖 蘇ICP備14036688號
蘇公網安備32058302003763號